| 提交詢價信息 |
| 發布緊急求購 |
價格:電議
所在地:上海
型號:KEY TEK FYKG HG5
手機:13816682548
電話:021-65753080
更新時間:2014-07-29
瀏覽次數:3588
公司地址:上海市虹口區高陽路669號3號2802室
采用意大利MAC3公司生產的KEY浮動開關,是利用重力與浮力的原理設計而成,結構簡單而合理,主要包括浮漂體,設置在浮漂體內的大容量微型開關和能將開關處于通,斷狀態的驅動機構,以及與開關相連的三芯電纜。KEY/TEK電纜浮球液位開關 HG5玻璃管液位計
該產品的顯著特點是性能穩定可靠(不因液面的波動而引起誤動作),同時,它還具有、耐腐蝕、安裝方便、價格低廉、使用壽命長等特點。
該產品可與各種液泵配套,廣泛用于給水、排水及含腐蝕性液體的液位自動控制。
1、 KEY/TEK電纜浮球液位開關 HG5玻璃管液位計
|
型號 |
規格 (所配電纜長度) |
材料 電纜/外殼 |
額定 電流/電壓 |
約定 電發熱電流 |
工作 環境溫度 |
電壽命 |
機械 壽命 |
|
KEY |
2m 3m 5m 10m 15m |
CR/PP 氯丁二烯 橡膠/聚丙烯 |
8A/220VAC SPDT |
1 |
0-80℃ |
105次 |
5*10105次 |
2、 KEY/TEK電纜浮球液位開關 HG5玻璃管液位計
1KW及1KW以下的單相泵,可將KEY浮動開關直接串聯在電路中(圖1)
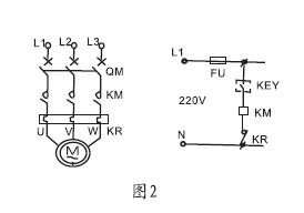
1KW以上的泵,可將KEY浮動開關串聯在電控箱的控制電路中(圖2)
KEY/TEK電纜浮球液位開關 HG5玻璃管液位計液位的控制高度是由電纜在液體中的長度及重錘在電纜上的位置決定的,固定重錘的方法是,先將重錘非喇叭口一端的卡環拆下,將其套在電纜的適當位置上,再將電纜從重錘喇叭一端穿入,套在電纜上的卡環就限定了重錘的位置。后將電纜在容器外的適當處固定。
供液時,接黑、藍色線,低液時開關接通,高液位時開關斷開(圖3)
排液時,接黑、棕色線,高液位時開關接通,低液時開關斷開(圖4)
3浮動開關的外型尺寸
KEY/TEK電纜浮球液位開關 HG5玻璃管液位計
采用意大利MAC3公司生產的KEY浮動開關,是利用重力與浮力的原理設計而成,結構簡單而合理,主要包括浮漂體,設置在浮漂體內的大容量微型開關和能將開關處于通,斷狀態的驅動機構,以及與開關相連的三芯電纜。
該產品的顯著特點是性能穩定可靠(不因液面的波動而引起誤動作),同時,它還具有、耐腐蝕、安裝方便、價格低廉、使用壽命長等特點。
該產品可與各種液泵配套,廣泛用于給水、排水及含腐蝕性液體的液位自動控制。
1、 型號規格及技術性能
|
型號 |
規格 (所配電纜長度) |
材料 電纜/外殼 |
額定 電流/電壓 |
約定 電發熱電流 |
工作 環境溫度 |
電壽命 |
機械 壽命 |
|
KEY |
2m 3m 5m 10m 15m |
CR/PP 氯丁二烯 橡膠/聚丙烯 |
8A/220VAC SPDT |
1 |
0-80℃ |
105次 |
5*10105次 |
2、 接線圖及安裝方法
1KW及1KW以下的單相泵,可將KEY浮動開關直接串聯在電路中(圖1)
1KW以上的泵,可將KEY浮動開關串聯在電控箱的控制電路中(圖2)


液位的控制高度是由電纜在液體中的長度及重錘在電纜上的位置決定的,固定重錘的方法是,先將重錘非喇叭口一端的卡環拆下,將其套在電纜的適當位置上,再將電纜從重錘喇叭一端穿入,套在電纜上的卡環就限定了重錘的位置。后將電纜在容器外的適當處固定。
供液時,接黑、藍色線,低液時開關接通,高液位時開關斷開(圖3)
排液時,接黑、棕色線,高液位時開關接通,低液時開關斷開(圖4)

3浮動開關的外型尺寸

免責聲明:以上所展示的[KEY TEK FYKG HG5 電纜浮球液位開關 玻璃管液位計]信息由會員[上海云鷗自動化儀表有限公司]自行提供,內容的真實性、準確性和合法性由發布會員負責。