MSB9438 型譜 多屏壓力液位顯示儀 接線端子圖
MSB9418型 測控儀
MSB9438型 多屏壓力液位顯示儀
MSB9458型 多屏壓力液位顯示儀
MFM500型 流量開關
MPM/MDM580型 電子式壓力開關
MPM583型 數顯壓力開關
MPM582型 兩線制電子式壓力開關
MPM589型 電子式壓力開關
LB800系列 齊納安全柵
MS100型 壓力平衡閥
PD100型 4~20mA保護器
PD110型 電涌保護器
PD120型 直流電源串聯型電涌保護器
PD130型 串聯型電源電涌保護器
PD140型 防雷保護器
產品概述
MSB9438型多屏壓力、液位顯示儀是能接收2路標準輸入信號、顯示3屏信息,其中第三屏為一屏與第二屏的差值,并可輸出3路標準信號對應值的顯示儀表。適用于石油、電力、水利、城市防洪、生活供水等行業需處理多路信息的場合,特別是用于水電、化工領域容器及工業現場壓力、液位及其差值的測量、顯示、控制和信號輸出。
產品特點
•多可同時配接2只變送器,可顯示3個信息;
•多可處理3個信息(2只變送器,1個差值),顯示3個信息,同時輸出有源隔離的4~20mADC或0/1~5VDC信號;
•可對3個顯示信息設定上下限控制點;
•雙端口通信,進行RS232/CAN遠程或RS485/CAN遠程通信,可靈活地進行網絡化應用;
•其中特殊遠程通信接口,可實現遠程數據傳輸;
•zui大顯示值可達-1999~999999,有效顯示值可達-1999~9999;
•可任意設置“基點”值(即變送器零位時儀表要顯示的值或變送器安裝的海拔高度);
•可對儀表進行無源調校;
•安裝方便,可做盤式或臺式安裝。
性能參數
顯示高度: 13mm(0.5英寸)
數字顯示: 七段顯示數碼管
顯示定義: 一位為儀表狀態位,第二位為符號位,后六位為測量值位
數顯強度: 超高亮度紅色數碼管
可配遠傳數字接口:通信距離zui大4000米電 源: 220VAC、50Hz
消耗功率: 8W
環境溫度: -10℃~50℃
環境濕度: (0~90%)RH
外形結構
(單位:mm)
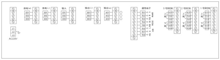
電氣連接
接線端子圖
選型指南

1、輸入、輸出信號及控制對應通道號需注明。
2、通信協議遵守“麥克公司數字化變送器通信指令集”。
選型提示
MPM180/MPM185 TO-8封裝壓阻式壓力敏感元件
MPM280 壓阻式OEM壓力敏感元件
MPM281 高穩壓阻式OEM壓力敏感元件
MPM283 壓阻式OEM壓力敏感元件
MDM290 壓阻式OEM差壓敏感元件
液位測量
MPM4700型 液位變送器
MPM416W型 投入式液位變送器
MPM416WK型 鎧裝插入式液位變送器
MPM416WRK型 軟鎧裝液位變送器
MPM180/MPM185 TO-8封裝壓阻式壓力敏感元件
MPM280 壓阻式OEM壓力敏感元件
MPM281 高穩壓阻式OEM壓力敏感元件
MPM283 壓阻式OEM壓力敏感元件
MDM290 壓阻式OEM差壓敏感元件
MPM180/MPM185 TO-8封裝壓阻式壓力敏感元件
MPM280 壓阻式OEM壓力敏感元件
MPM281 高穩壓阻式OEM壓力敏感元件
MPM283 壓阻式OEM壓力敏感元件
MDM290 壓阻式OEM差壓敏感元件
液位測量
MPM4700型 液位變送器
MPM416W型 投入式液位變送器
MPM416WK型 鎧裝插入式液位變送器
MPM416WRK型 軟鎧裝液位變送器
MPM316W型 壓阻式液位傳感器
MPM426W型 投入式液位變送器
MPM460W型 多功能智能液位變送控制器
MPM436W型 投入式液位變送器
MPM489W型 液位變送器
MDM3051LT型 液位變送器
MDM4951LT型 液位變送器
MPM4710型 記錄式變送器
壓力測量
MPM380型 壓力傳感器
MPM388型 壓力傳感器
MPM430型 壓力變送器
MPM480型 壓力變送器
MPM4730型 壓力變送器
MPM4760型 壓力變送器
MPM489型 壓力變送器
MPM482型 LCD數字顯示壓力變送器
MPM4120 壓縮機專用壓力傳感器
MPM483型 壓力變送器
MPM486型 HART®協議智能壓力變送器
MPM484型 壓力變送控制器
MPM460型 多功能智能壓力變送控制器
MPM484A/ZL型 數字化壓力變送控制器
MPM4530型 壓力變送器
MPM4528 高溫壓力測量
MPM489B型 壓力變送器
MDM3051GP型 壓力變送器
MDM3051AP型 壓力變送器
MDM3051GP/DP型 遠傳壓力/差壓變送器
MDM4951GP型 壓力變送器
MDM4951AP型 壓力變送器
差壓測量
MDM484型 差壓變送控制器
MDM484A/ZL型 數字化差壓變送控制器
MDM390型 差壓傳感器
MDM490型 差壓變送器
MDM492型 差壓變送器
MDM460型 多功能智能差壓變送控制器
MDM3051DP型 差壓(流量)變送器
MDM3051HP型 差壓(流量)變送器
MDM4951DP型 差壓變送器
MDM4951DR型 微差壓變送器
MDM4951HP型 差壓變送器
壓力開關
MPM/MDM580型 電子式壓力開關
MPM583型 數顯壓力開關
MPM582型 兩線制電子式壓力開關
MPM589型 電子式壓力開關
測控儀表
MSB9418型 測控儀
MSB9438型 多屏壓力液位顯示儀
MSB9458型 多屏壓力液位顯示儀
流量開關
MFM500型 流量開關
配套附件
LB800系列 齊納安全柵
MS100型 壓力平衡閥
PD100型 4~20mA保護器
PD110型 電涌保護器
PD120型 直流電源串聯型電涌保護器
PD130型 串聯型電源電涌保護器
PD140型 防雷保護器
三閥組 三閥組
截止閥 截止閥
MS—H375 手持式通信器
MS200 防水接線盒
浮球液位開關
MA 系列電纜浮球開關
MDMH/MCH/MCV/MCPV/MD/MDSB 小型浮球液位開關
MG 浮球連續式液位指示器
MD 連桿浮球液位開關
麥克傳感器MPM380型壓力傳感器
麥克傳感器MPM388型壓力傳感器
麥克傳感器MPM430型壓力變送器
麥克傳感器MPM480[0-100]KpaE22B1PC型壓力變送器
麥克傳感器MPM4730 型壓力變送器
麥克傳感器MPM4760型壓力變送器
麥克傳感器MPM489[0-100Kpa]E22B1C5G型壓力變送器
麥克傳感器MPM482型LCD數字顯示壓力變送器
麥克壓力傳感器MPM4120壓縮機專用壓力傳感器
麥克壓力傳感器MPM483型壓力變送器
麥克壓力傳感器MPM486型智能壓力變送器
麥克壓力傳感器MPM484型壓力變送控制器
麥克智能化壓力傳感器MPM460型智能壓力變送控制器
麥克傳數字化壓力感器MPM484A/ZL型數字化壓力變送控制器
麥克壓力傳感器MPM4530型壓力變送器
麥克高溫傳感器MPM4528高溫壓力測量
麥克壓力傳感器MPM489B型壓力變送器
麥克壓力傳感器MDM3051GP型壓力變送器
麥克壓力傳感器MDM3051AP型壓力變送器
麥克差壓傳感器MDM3051GP/DP型遠傳壓力差壓變送器
麥克壓力傳感器MDM4951GP型壓力變送器
麥克壓力傳感器MDM4951AP型壓力變送器
麥克液位傳感器MPM416W投入式液位變送器
麥克液位傳感器MPM426W投入式液位變送器
麥克壓力傳感器MPM489B 麥克壓力變送器
MPM430型壓力變送器 MPM4700型智能液位變送器
MPM480型壓力變送器 MPM490型壓阻式差壓變送器
MPM4730型壓力變送器 MPM486型HART協議智能壓力變送器
MPM4760型壓力變送器 MSB9418型測控儀
MPM489型壓力變送器 MSB9438型多屏壓力/液位顯示儀
MPM482型LCD數字顯示壓力變送器
PD100型4~20mA保護器
MPM4120壓縮機專用壓力傳感器
MPM483型壓力變送器
MPM486型智能壓力變送器
MPM484型壓力變送控制器
MPM460型智能壓力變送控制器
MPM484A/ZL型數字化壓力變送控制器
MPM4530型壓力變送器
MPM4528高溫壓力測量
MPM489B型壓力變送器
MDM3051GP型壓力變送器
MDM3051AP型壓力變送器
MDM3051GP/DP型遠傳壓力差壓變送器
MDM4951GP型壓力變送器
MDM4951AP型壓力變送器
MPM316W型壓陰式液位傳感 MPM380型壓力傳感器
MPM388型壓力傳感器 MDM390型壓阻式壓力傳感器
MPM416W型液位變送器 MPM426W/436W型投入式液位變送器
麥克傳感器MDM492,MDM490,MDM460
麥克傳感器代理MPM280,MPM281,MPM282,MPM283,MDM290,MPM380,MPM316W,MDM390,MPM388
麥克傳感器代理MPM416WRK,MPM426WJ,MPM426W/416W,MPM436W,MPM416WK,MPM480,MPM430
麥克傳感器代理MPM4530,MTM,MPM482,MPM483,MPM4730,MPM4760,MPM4700,MPM484A/MDM484A
麥克傳感器代理MPM462,MPM486,MPM484ZL/MDM484ZL,MPM484/MDM484,MPM460,MPM460W,MDM460
麥克傳感器代理MDM492,MDM490,MDM460,MDM484,MDM484ZL,MDM484A,MDM3051,MDM4951,MPM580
麥克傳感器代理MPM582,MFM500,MPM583,MSB9438,MSB9418,MSB9458,MDM4951LT,MDM4951DPU,MDM4951GPU
麥克傳感器代理MDM4951DP,MDM4951DR,MDM4951HP,MDM4951DP,MDM4951HP,MDM4951GP,MDM4951AP
麥克傳感器MPM280,MPM281,MPM282
麥克傳感器MPM283,MDM290,MPM380
麥克傳感器MPM316W,MDM390,MPM388
麥克傳感器MPM416WRK,MPM426WJ
麥克傳感器MPM426W/416W,MPM436W
麥克傳感器MPM416WK,MPM480,MPM430
麥克傳感器MPM4530,MTM,MPM482,MPM483
麥克傳感器MPM4730,MPM4760,MPM4700
麥克傳感器MPM484A/MDM484A,,MPM484/MDM484
麥克傳感器MPM462,MPM486,MPM484ZL/MDM484ZL
麥克傳感器MPM460,MPM460W,MDM460
麥克傳感器MDM492,MDM490,MDM460,
麥克傳感器MSB9438,MSB9418,MSB9458
麥克傳感器MDM4951LT,MDM4951DPU,MDM4951GPU
麥克傳感器MDM4951DP,MDM4951DR,MDM4951HP
麥克傳感器MDM4951DP,MDM4951HP
麥克傳感器MDM4951GP,MDM4951AP
麥克傳感器MDM492,MDM490,MDM460
麥克MPM4700液位變送器
麥克MPM416W投入式液位變送器
麥克MPM416WK型鎧裝插入式液位變送器
麥克MPM316W型壓阻式液位傳感器
麥克MPM426W型投入式液位變送器
麥克MPM460W多功能智能液位變送控制器
麥克MPM436W投入式液位變送器
麥克MPM489W液位變送器
麥克MPM380壓力傳感器
麥克MPM388壓力傳感器
麥克MPM388壓力傳感器
麥克MPM430壓力變送器
麥克MPM480壓力變送器
麥克MPM4730壓力變送器
麥克MPM4760壓力變送器
麥克MPM489壓力變送器
麥克MPM482型LCD數字顯示壓力變送器
麥克MPM4120 壓縮機專用壓力傳感器
麥克MPM483壓力變送器
麥克MPM486型 HART?協議智能壓力變送器
麥克MPM484壓力變送控制器
麥克MPM460多功能智能壓力變送控制器
麥克MPM484A/ZL型數字化壓力變送控制器
麥克MPM380型壓力傳感器
麥克MPM388型壓力傳感器
麥克MPM430型壓力變送器
麥克MPM480型壓力變送器
麥克MPM4730型壓力變送器
麥克MPM4760型壓力變送器
麥克MPM489型壓力變送器
麥克MPM482型LCD數字顯示壓力變送器
麥克MPM4120壓縮機專用壓力傳感器
麥克MPM483型壓力變送器
麥克MPM486型智能壓力變送器
麥克MPM484型壓力變送控制器
麥克MPM460型智能壓力變送控制器
麥克MPM484A/ZL型數字化壓力變送控制器
麥克MPM4530型壓力變送器
麥克MPM4528高溫壓力測量
麥克MPM489B型壓力變送器
麥克MDM3051GP型壓力變送器
麥克MDM3051AP型壓力變送器
麥克MDM3051GP/DP型遠傳壓力差壓變送器
麥克MDM4951GP型壓力變送器
麥克MDM4951AP型壓力變送器
麥克MPM380型壓力傳感器
麥克MPM388型壓力傳感器
麥克MPM430型壓力變送器
麥克MPM480型壓力變送器
麥克MPM4730型壓力變送器
麥克MPM4760型壓力變送器
麥克MPM489型壓力變送器
麥克MPM482型LCD數字顯示壓力變送器
麥克MPM4120壓縮機專用壓力傳感器
麥克MPM483型壓力變送器
麥克MPM486型智能壓力變送器
麥克MPM484型壓力變送控制器
麥克MPM460型智能壓力變送控制器
麥克MPM484A/ZL型數字化壓力變送控制器
麥克MPM4530型壓力變送器
麥克MPM4528高溫壓力測量
麥克MPM489B型壓力變送器
麥克MDM3051GP型壓力變送器
麥克MDM3051AP型壓力變送器
麥克MDM3051GP/DP型遠傳壓力差壓變送器
麥克MDM4951GP型壓力變送器
麥克MDM4951AP型壓力變送器

電源和變送器輸入端子 信號輸出和通信端子 控制接線端子
應用示例
罐區油位信息測量典型應用
水位信息測量典型應用
變送器類型:各種標準輸出的壓力、液位、差壓變送器
變送器供電:24VDC、300mA
輸入靈敏度:每字1μA或每字0.1mV
零位穩定度:±(0.4μA±0.005%零位失調電流)/K
A/D速度: 每秒30次
內在分解度:24位
顯示范圍: -1999~9999(zui大顯示值–1999~999999)
非線性誤差:±0.02%
本頁產品地址:http://m.521uz.com/sell/show-2366492.html